Page 9 - Raritan Hold-N-Treat Electroscan EST System L372v0717
P. 9

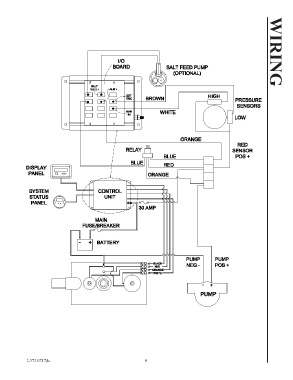
L372 0717jlc                                              9                                          WIRING
                                                              9
   4   5   6   7   8   9   10   11   12